
产品介绍>>>
JL-400系列缺相继电器是一种多功能三相电源系统或三相用电设备的监测和保护仪器。集三相电压显示、过电压保护、欠电压保护、缺相保护(断相保护)、电压不平衡保护、相序保护(错相保护)于一体,采用功能强大的微处理器芯片和非易失存储技术,显示采用高清晰宽温中文液晶,具有功能齐全,性能稳定,显示直观、操作简便的特点。
JL-400系列缺相继电器可实时显示三相电源电压、并可在电源发生过压、欠压、缺相、不平衡、错相等故障时通过继电器输出的形式,给用户提供报警输出和保护电路动作输出的触点控制信号,起到报警和保护作用。

产品主要特点>>>
●高精度:采用功能强大的微处理器芯片,尤其采用交流采样技术,电压测量精度为±1%,能分别显示三相电源相电压值,相当于三个电压表的功能。
●宽电源频率:能适用于45~65HZ,保证全球通用。
●宽电源电压:能适用于相电压150~300V(线电压250~500V),使缺相继电器的规格大为减少,便于用户选用,同时可减少大量的备件资金。
●独立的常开、常闭输出:采用大功率双组触点继电器,可独立控制不同电压等级的设备,应用更加广泛。
●直观显示:采用专用宽温度高清晰中文液晶显示,正常工作时显示三相电源相电压值;故障时直接用中文显示故障原因,并且可同时显示哪一相故障,以及故障时的电压值,非常直观,便于迅速确定故障原因及部位。
●故障记录:采用非易失存储技术,当发生过压、欠压、缺相、不平衡、相序故障时记录故障,即使本产品完全断电也能记忆故障信息,方便故障查询。
●安装方式:底座采用导轨式另设两个M4螺孔结构,可HT35导轨安装,也可用M4螺钉固定,两种安装方式,更加灵活方便。
●人性化电压不平衡保护:内部建立优化的数学模型,能根据三相电压不平衡度自动调整动作时间,不需要用户设置。详见电压不平衡保护动作时间曲线图:

主要性能指标>>>
| JL-400 |
输入电源 | L1/L2/L3/N |
电源电压范围 | 相电压150 - 300V AC,线电压250~500V AC 45-65HZ |
电压测量范围 | 相电压150 - 300V AC |
缺相保护功能 | 有 |
相序保护功能 | 有 |
过电压保护功能 | 有 |
欠电压保护功能 | 有 |
不平衡保护功能 | 有 |
指示 | 宽温中文液晶显示 |
输出形式 | 独立的常开、常闭输出 |
输出负载能力 | 电阻性负载: 5A/250V AC, 5A/30V DC电感性负载: 1.5A/250V AC, 1.5A/30V DC |
输出触点机械寿命 | >100,000次 |
额定消耗功率 | 3VA |
电气隔离强度 | >2000VAC,脉冲耐电压2.5KV(1.2/50us) |
测量误差 | 满刻度时小于0.05 |
安全防护等级 | IP20 |
外壳尺寸 | 45 mm x53 mm x64 mm |
工作环境 | 温度-20℃~65℃,湿度<85%,无凝露 |
操作指南>>>
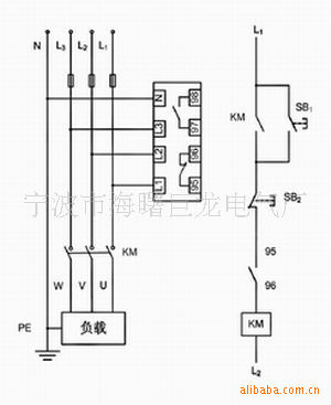
1、把三相电源的三相四线分别接入JL-400系列缺相继电器的L1、L2、L3、N端。
2、JL-400系列缺相继电器的常开、常闭输出端,分别接入控制设备的回路。见接线示意图:

3、设置参数,把连接好的JL-400系列缺相继电器通上三相电,液晶屏显示其中一相的电压。
(1)长按R/设置键5秒,进入设置状态,设置字符闪烁,此时液晶屏上显示设置和相序字样,按▲或▼键可选择是否启用相序保护功能,ON表示开启,OFF表示关闭。
(2)再按一下R/设置键,设置过电压值,液晶屏上显示设置和过压字样,按▲或▼键设置过电压值,过电压值在220V~300V范围内设置,步进量为1V;再按一次R/设置键,设置过电压动作时间(单位为秒),动作时间可在0.1~20秒范围之间设置,步进量为0.1秒。
(3)再按一下R/设置键,设置欠电压值,液晶屏上显示设置和欠压字样,按▲或▼键设置欠电压值,欠电压值在150V~220V范围内设置,步进量为1V;再按一次R/设置键,设置过电压动作时间(单位为秒),动作时间可在0.1~20秒范围之间设置,步进量为0.1秒。
(4)再按一下R/设置键,液晶屏上显示End字样,本次设置完成。
(5)当发生电源过压、欠压、缺相、错相、不平衡等故障时,液晶屏上分别闪烁显示过压、欠压、缺相、相序、不平衡等字样,如果故障时间超过设置的动作时间,过压、欠压、缺相、相序、不平衡等字样保持常亮,同时显示故障时的电压值,这时输出触点转换。
(6)由于缺相、错相故障属于不可自动恢复性故障;故发生缺相、错相故障时,缺相继电器能记忆自锁。即使安全切断缺相继电器工作电源,也会存储故障信息;只有在排除缺相、错相故障后,按R/设置键,缺相继电器才能复位。而发生过压、欠压故障后,如果线路电压又恢复了正常设置电压范围,缺相继电器能自动恢复。也可按R/设置键手动恢复。
备注:(1)进入设置状态,如果20秒内无任何操作,JL-400系列缺相继电器自动退出设置状态。
(2)JL-400系列缺相继电器的常开、常闭状态,分别是指继电器正常通电状态;故障时常开、常闭状态分别同时转换。
4、参数设置
类别 | 参数名称 | 设定范围 | 步进量 | 出厂设定 | 单位 |
电压设定 | 过电压设定值 | OFF -- 221 -- 300 | 1 V | OFF | V |
欠电压设定值 | 150 -- 219 -- OFF | 1 V | OFF | V | |
过、欠电压恢复回差值 |
|
| 5 | V | |
动作时间 | 过、欠压动作时间 | 0.1 -- 20 | 0.1S | 10.0 | S |
缺相动作时间 |
|
| 2.0 | S | |
错相动作时间 |
|
| 0.1 | S |
宁波市海曙巨龙电气厂
