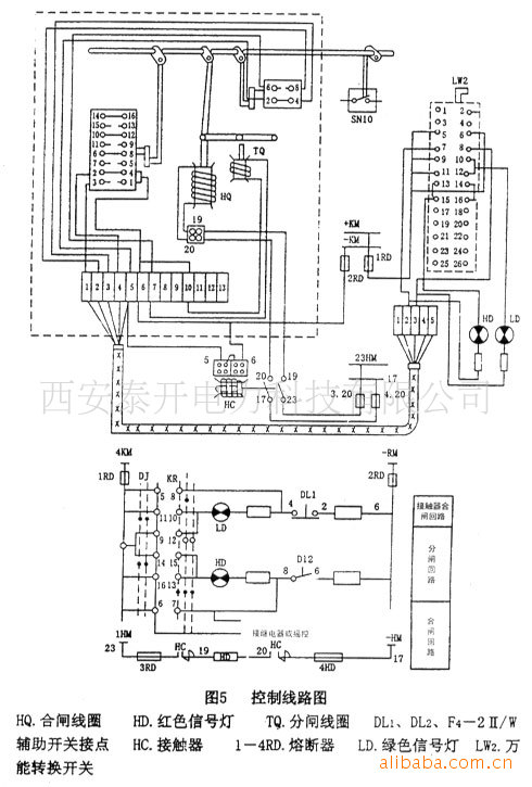
西安泰开供应CD10型弹簧操作机构
查看供应商
查看完整图文
立即询价
其他相关图集
PILZ安全继电器PNOZ系列原装现货13
现货SAFRAN断路器
进口富士交流接触器SC-N1 N2 N2S N3/G直流接触器SC-N4/SE
美国原装进口SEL继电器上海辰丁主推品牌 61036857
供应:´Yikuang´Yikuang Electric´断路器L-DZ8-30
10KV户外高压真空断路器ZW32-12FG 智能看门狗 柱上开关
厂家直销10kv户外柱上高压开关ZW20-12FG/630真空断路器
南网三相五柱真空断路器
ABB真空断路器VD4 12-16-25 P210 (HE) 220NST
正泰 断路器 NM1-400S/32602 315A 380V价格咨询
电气与能源设备
>
高压电器
>
高压断路器
>
获取验证码
允许同品行业优质供应商联系我
您对此产品的咨询信息已成功发送给相应的供应商,请注意接听供应商电话。
对不起,您对此产品的咨询信息发送失败,请稍后重新发起咨询。
关闭
登录
|
注册
首页
|
我的马可
触屏版
电脑端
马可波罗版权所有1999-2020