



一、概述
GW5系列户外交流隔离开关为交流50Hz的户外高压电器设备,额定电压等级 有40.5KV 72.5KV和126KV,供高压线路在无负载情况下进行开合,以及对被 检修高压母线 断路器等电气设备与带电的高压线路进行电气隔离之用,也可用于开.合小的电容或电感电流。
本系列户外隔离开关满足GB1985《交流高压隔离开关和接地开关》IEC60129《交流隔离开关和接地开关》以及GB/T11022《高压开关设备和控制设备标准的共用技术要求》等标准的相关规定。
二、使用环境条件
海拔:不超过3000m;
周围空气温度:上限40℃,下限-25℃;
风速不超过35m/s;
地震烈度不超过8度;
污秽等级不超过Ⅱ级;
覆冰厚度不大于10mm;
安装场所应无易爆.易爆危险.无化学腐蚀及剧烈振动。
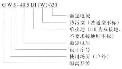
三、型号及其含义

四、主要技术参数
分类 | 型号 | 额定 电压 (KA) | 额定 电流 (A) | 隔离开关 | 接地开关 | 接地 种类 |
峰值耐 受电流 (KA) | 短时耐 受电流 (KA) | 峰值耐受电流 (KA) | 短时耐受电流 (KA) |
Ⅰ型 | Ⅰ型 | Ⅱ型 | Ⅰ型 | Ⅱ型 |
一般型 (防污型) | GW5 40.5 -72.5Ⅱ(D.DW) HGW5 126 | 40.5 72.5 126 | 630 | 50 | 20(4S) | 50 | 80 | 20 (4S) | 31.5 (4S) | 不接地 单接地 双接地 |
1000 |
1250 | 80 | 31.5(4S) |
1600 | 31.5(4S) |
|
五、结构简介
每台隔离开关单极由两个支柱绝缘子,分别固定在一个底座上,交角为50。构成V型结构,主要由以下几部分组成;底座部分 支柱绝缘子 接线座部分 触头部分 接地刀 接地静触头 接线端子等。
本隔离开关分不接地 单接地和双接地三种,主轴与接地刀之间具有机械联锁,并带辅助开关。开关的操作方式有手动和电动两种。
六、外形安装尺寸

