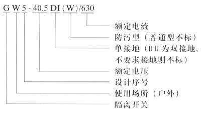
低价供应GW5-12/17.5户外高压隔离开关
查看供应商
查看完整图文
立即询价
其他相关图集
PILZ安全继电器PNOZ系列原装现货7
销售供应KRAUS&NAIMER隔离开关
美国原装进口SEL继电器上海辰丁主推品牌 61036856
供应:德高隔离开关KEM-410U-Y/R KEM-463U-Y/R
GESSMANN操作手柄、GESSMANN手柄控制器
直销静电除尘器配件 高压绝缘瓷套 电除瓷缸瓷绝缘子承压瓷瓶现货
HGW9-12/630A户外高压隔离开关 10KV硅橡胶隔离开关
高压元器件供销-户内环网柜-GNF38-12隔离开关
GHK8-120/1140矿用隔离换向开关
优势供应 P-Q controls 控制手柄 M220-16-S-43-12
电气与能源设备
>
高压电器
>
隔离开关
>
获取验证码
允许同品行业优质供应商联系我
您对此产品的咨询信息已成功发送给相应的供应商,请注意接听供应商电话。
对不起,您对此产品的咨询信息发送失败,请稍后重新发起咨询。
关闭
登录
|
注册
首页
|
我的马可
触屏版
电脑端
马可波罗版权所有1999-2020